Чтение онлайн

на главную - закладки

Жанры

Шрифт:

При перестановке выключателя или розетки, а также при выполнении узких канавок в стеновых панелях для утапливания проводов, например под местами пересечения с трубами, удобно пользоваться обычным пробойником. Для фиксации дюбелями, на которых держатся скобки при креплении проводов в открытой проводке, подготавливают отверстия глубиной 1,5–2 см. Выступающая часть пластмассовых дюбелей, имеющих большую длину, после забивки их в отверстие до упора обрезается ножом или срубается стамеской.

Вместо пластмассовых дюбелей в сухих помещениях можно использовать пропитанные олифой деревянные пробки. Пробку забивают в стену, а затем в ее центре высверливают отверстие диаметром 0,5–0,7 от диаметра шурупа. Глубина отверстия не должна превышать половину длины пробки. Кроме пробок, можно использовать проволочные спирали, которые изготовляют из мягкой отожженной стальной или медной проволоки диаметром 0,8–1,5 мм. Проволоку навивают на резьбу шурупа и вместе с ним вставляют в отверстие, предварительно заполнив его жидким алебастровым раствором. После неполного затвердевания раствора шуруп выворачивают и зачищают от выдавленного раствора поверхность стены.

Скобки, подрозетники и другие элементы, прикрепляемые к стене шурупами, устанавливают только после того, как раствор окончательно затвердеет. Однако, прежде чем приступать к прокладке или ремонту электропроводки, необходимо четко представить себе ее принципиальную электрическую схему. Ремонтировать скрытую проводку без знания схемы, пожалуй, просто невозможно. Ремонт в этом случае, весьма вероятно, закончится коротким замыканием. Кроме того, вам трудно будет определить точное место нарушения контакта, поскольку из-за последовательного и параллельного соединения отдельных участков схемы исчезновение напряжения на каком-либо оконечном устройстве может быть вызвано нарушением контактов совсем в другом месте. Избежать всех этих неприятностей, подстерегающих домашнего электрика, можно, если предварительно составить принципиальную и монтажную схемы электропроводки в своей квартире и тщательно изучить их. Составление схемы обычно начинают с вводных устройств. Они, как правило, в современных городских домах типовые. От вводно-распределительного щита жилого дома линия трехфазного переменного тока с напряжением 380/220 В разводится через стояки по этажным и квартирным групповым щиткам, располагаемым в нишах лестничных клеток, на этажных площадках или в прихожих квартир. На групповых щитках устанавливаются счетчики электроэнергии для каждой квартиры. Здесь же находятся выключатели и аппараты защиты – предохранители или автоматические выключатели каждой групповой линии.

Часто в одну квартиру вводится несколько самостоятельных групповых линий, при этом в кухню для подключения электроплиты, стиральной машины и других электроприборов может вводиться отдельная, более мощная линия. Каждая групповая линия подключается к одному фазному проводу и нулевому рабочему проводу, соединенному на трансформаторной подстанции с заземленной нейтралью. Они составляют одну фазу. Размещающиеся на групповом щитке аппараты защиты включают в фазный провод. Принципиальную схему каждой из групповых линий будем рисовать на общем плане. Начнем с того, что отметим на плане ввод линии в квартиру, ограничившись указанием, что линия начинается с предохранителей. Нанесем на план все розетки, выключатели, светильники, кнопку электрического звонка и сам звонок.

Определим все электроустановочные устройства (розетки, выключатели и т. п.), принадлежащие одной из линий, входящих в квартиру. Делается это просто, без использования каких-либо измерительных инструментов. Все лампы светильников включаются, а к каждой из розеток подключается какой-нибудь бытовой прибор, постоянно расходующий электроэнергию, чтобы можно было контролировать наличие в ней напряжения, – настольную лампу, магнитофон, фен, пылесос, радиоприемник и т. д. Понятно, что холодильник для этой цели использовать нецелесообразно, поскольку периодиче-ское отключение компрессора от цепи внесет путаницу в ваше исследование электрической цепи. Затем вы отключаете один из предохранителей или автоматических выключателей на групповом щитке и отмечаете на плане обесточенные бытовые приборы и светильники. Может оказаться, что, для того чтобы обесточить какую-нибудь линию, вам придется отключить еще один предохранитель, это будет свидетельствовать о том, что эта линия защищена двумя предохранителями.

Затем связываете на плане обесточенные устройства с данной групповой линией. Как правило, в домах постройки последнего времени автомат защиты стоит только в фазном проводе. В домах старого жилого фонда, имеющих трехфазные линии 220/127 В, один предохранитель стоит в прямом, другой – в обратном проводе. Разобраться в этом также несложно. Если вы выключаете второй предохранитель, и это никак не изменяет режима работы устройств, включенных вами для индикации напряжения, это означает, что эти предохранители защищают одну и ту же линию с обеих сторон.

Если же, отключая предохранители, вы обнаруживаете, что обесточиваются разные группы устройств, включенных в нагрузку, значит, они присоединены к самостоятельным линиям электропроводки. В том случае, если ваш групповой щиток имеет три предохранителя на каждую квартиру, третий предохранитель включен перед счетчиком и является общим. А вот определить, какое из гнезд розетки или какая из клемм выключателя подключена к фазному проводу, а какая к нейтрали, вы не сможете без индикатора напряжения с неоновой лампочкой. Если при касании щупом индикатора к контакту лампочка индикатора светится, он соединен с фазным проводом, а противоположный, соответственно, – с нейтралью. Это необходимо отметить на схеме электропроводки.

Существенный момент заключается в том, чтобы точно определить соединение с фазой или нейтралью клемм светильника и клемм его выключателя. Когда-нибудь вам придется менять перегоревшую лампу или ремонтировать патрон светильника, менять сам светильник. Вы должны обеспечить безопасность этих работ уже сейчас. Для того чтобы подобные работы не велись под напряжением, необходимо монтировать ответвление от линии к светильнику таким образом, чтобы выключатель был соединен с фазным проводом, а цоколь лампы (его наружная обечайка с резьбой) – с заземленной нейтралью. С помощью индикатора напряжения несложно установить, правильно ли включен ваш светильник и следует ли вам опасаться неожиданного удара электрическим током.

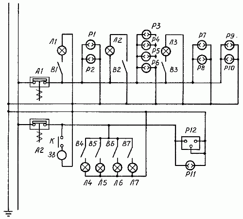
Сняв крышку выключателя, прикоснитесь индикатором к его клеммам. Если при замкнутом выключателе светильник горит, а индикатор не светится, то выключатель подключен к нейтрали, если светится – к фазному проводу. Выяснив, к каким проводам подключены контакты ваших розеток и вы-ключателей, обозначьте данные сведения на своем плане. В результате у вас получится простейшая принципиальная схема электропроводки (рис. 64).

Рис. 64. Пример электропроводки квартиры, принципиальная схема: А1, А2 – автоматические предохранители; Л1-Л7 – лампы светильников; В1-В7 – выключатели светильников; Р1-Р11 – розетки; Р12 – разъем для подключения электроплиты; 3B – звонок; К – кнопка звонка

Большую помощь вам в ремонте окажет и знание монтажной схемы электропроводки с обозначением ответвительных коробок. Это особенно помогает при ремонте скрытой проводки, поскольку монтажные особенности открытой проводки легко прослеживаются визуально. Для того чтобы проследить трассу скрытой проводки и возможные ее повреждения, вам потребуются специальные приборы. Изучить схему скрытой проводки можно, последовательно отсоединяя участки проводки от ответвительных коробок, розеток, выключателей, светильников и прозванивая эти участки.

Глава 8

Отделочные работы

Отделочные работы, по сути, представляют собой завершающий этап строительства и обустройства жилища. И хотя некоторые наивно полагают, что отделка всего лишь дополнение, а главное – строительство, это далеко не так.

От того, как вы украсите жилище, будет зависеть ваше душевное состояние, ведь не секрет, что плохо побеленные потолки и неровно наклеенные обои способны испортить настроение даже у оптимиста, что же говорить про остальных? Так что советуем вам отнестись к этому виду работ должным образом, чтобы потом не краснеть перед гостями и не мучиться угрызениями совести по поводу брошенных на ветер денег и потерянного впустую времени. Помните, скупой и ленивый платят дважды!

Поделиться:
Популярные книги

Камень. Книга восьмая

Минин Станислав
8. Камень
Фантастика:
фэнтези
боевая фантастика
7.00
рейтинг книги
Камень. Книга восьмая

Барон ненавидит правила

Ренгач Евгений
8. Закон сильного
Фантастика:
попаданцы
аниме
фэнтези
5.00
рейтинг книги
Барон ненавидит правила

Тринадцатый XIII

NikL
13. Видящий смерть
Фантастика:
городское фэнтези
аниме
фэнтези
попаданцы
5.00
рейтинг книги
Тринадцатый XIII

Гимн Непокорности

Злобин Михаил
2. Хроники геноцида
Фантастика:
попаданцы
фэнтези
5.00
рейтинг книги
Гимн Непокорности

Деревенщина в Пекине

Афанасьев Семён
1. Пекин
Фантастика:
попаданцы
дорама
фантастика: прочее
5.00
рейтинг книги
Деревенщина в Пекине

Вперед в прошлое 7

Ратманов Денис
7. Вперед в прошлое
Фантастика:
попаданцы
альтернативная история
5.00
рейтинг книги
Вперед в прошлое 7

Изменяющий-Механик. Компиляция. Книги 1-18

Усманов Хайдарали
Собрание сочинений
Фантастика:
боевая фантастика
космическая фантастика
5.00
рейтинг книги
Изменяющий-Механик. Компиляция. Книги 1-18

#Бояръ-Аниме. Газлайтер. Том 36

Володин Григорий Григорьевич
36. История Телепата
Фантастика:
боевая фантастика
аниме
фэнтези
5.00
рейтинг книги
#Бояръ-Аниме. Газлайтер. Том 36

Кодекс Охотника. Книга VII

Винокуров Юрий
7. Кодекс Охотника
Фантастика:
фэнтези
попаданцы
аниме
4.75
рейтинг книги
Кодекс Охотника. Книга VII

Возмутитель спокойствия

Владимиров Денис
1. Глэрд
Фантастика:
фэнтези
боевая фантастика
попаданцы
5.00
рейтинг книги
Возмутитель спокойствия

Студиозус 2

Шмаков Алексей Семенович
4. Светлая Тьма
Фантастика:
юмористическое фэнтези
городское фэнтези
аниме
5.00
рейтинг книги
Студиозус 2

Воплощение Похоти

Некрасов Игорь
1. Воплощение Похоти
Фантастика:
юмористическое фэнтези
попаданцы
рпг
аниме
5.00
рейтинг книги
Воплощение Похоти

Орден Багровой бури. Книга 1

Ермоленков Алексей
1. Орден Багровой бури
Фантастика:
попаданцы
аниме
фэнтези
фантастика: прочее
5.00
рейтинг книги
Орден Багровой бури. Книга 1

Черный маг императора

Герда Александр
1. Черный маг императора
Фантастика:
юмористическая фантастика
попаданцы
аниме
5.00
рейтинг книги
Черный маг императора